
技術天地
大電流發生器工作原理使用方法
發布日期:2017-09-26 點擊:2560次
一般頻率為50HZ開關,電流互感器或其他電器設備在出廠之前,都需要進行測驗,以判斷產品是否能夠出廠,而大電流發生器則是專門對此類電氣設備進行升流及負載試驗的準用儀器,廣泛應用于發電廠、變配電站、電器制造廠及科研、試驗室等單位,是這些企事業單位必不可少的設備,本文就簡單闡述下大電流發生器的工作原理及使用方法。
大電流發生器一般由儀表指示燈板和操作板組成,儀表指示燈板分大、小量程的兩塊電流表和大小量程的選擇開關(鈕子開關),綠色指示燈指的是電源信號,紅色指示燈指的是工作信號。操作面板由啟動按鈕 (綠色)、停止按鈕(紅色)以及工作系統組成。
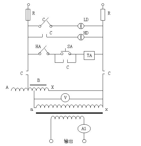
該產品采用一次接線柱輸入方式,下端有升流器二次輸出大電流接線端(有開門接線式和不開門接線式。
其工作原理為:

C-為常閉常開觸點QA-為熔斷器
LD-為電源指示燈HD-為升壓指示燈
HA-為停止按鈕SA-為升壓按鈕
TA-為交流接觸線圈B-為調壓器
T-為升流變壓器V-為電壓表
AL-為電流互感器
輸入工作電源后,可通過調節調壓器輸出電壓而獲得試驗所需的大電流。
使用方法為:在做大電流試驗時,按本產品的電路圖正確接好工作線路。根據輸出電流的大小,選擇好大、小量程開關的位置。先將調壓器回到零,再按下起動測試到按鈕,此時,手持調壓器手柄順時針方向慢慢旋轉調壓器的手輪并注視電流表,直到所需的電流值為止,試驗到所定的值后立即將調壓器手輪反時針方向回零,按下停止按鈕,切斷電源。
大電流發生器每個廠家的產品使用方式都大同小異,使用之前一定要做好接地工作并且熟讀使用說明書,嚴格按照說明書上的方法操作。
文章來源:湖北四方國瑞電力控股有限公司 技術部
基本信息
企業名稱:湖北四方國瑞電力控股有限公司
簡 稱:四方國瑞控股
地 址: 湖北省武漢東湖開發區光谷大道303光谷芯中心403棟
郵 編: 430023
官 網: m.jiaximan.com.cn
電 話: 027-61903638